Operation Manual
Manuals
Brands
Acson Manuals
Air Conditioning
A5CM 25 E-ER
101
102
103
104
105
106
107
108
109
110
100
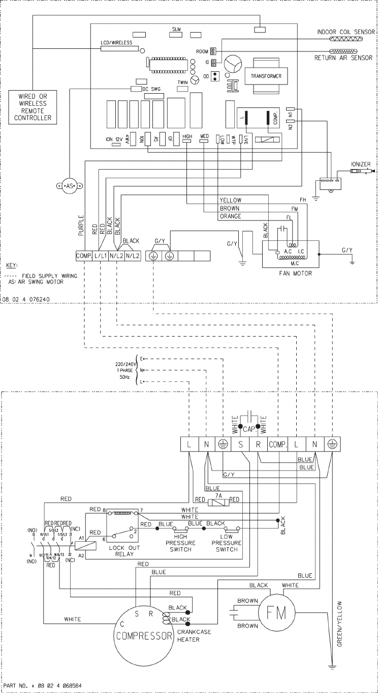
INDOOR UNIT
MODEL: ACM
28E
OUTDOOR UNIT
MODEL: ALC
30C
1
...
...
100
101
102
103
104
...
...
125