Operation Manual
Manuals
Brands
Acson Manuals
Air Conditioning
ACM 15 E-ER
101
102
103
104
105
106
107
108
109
110
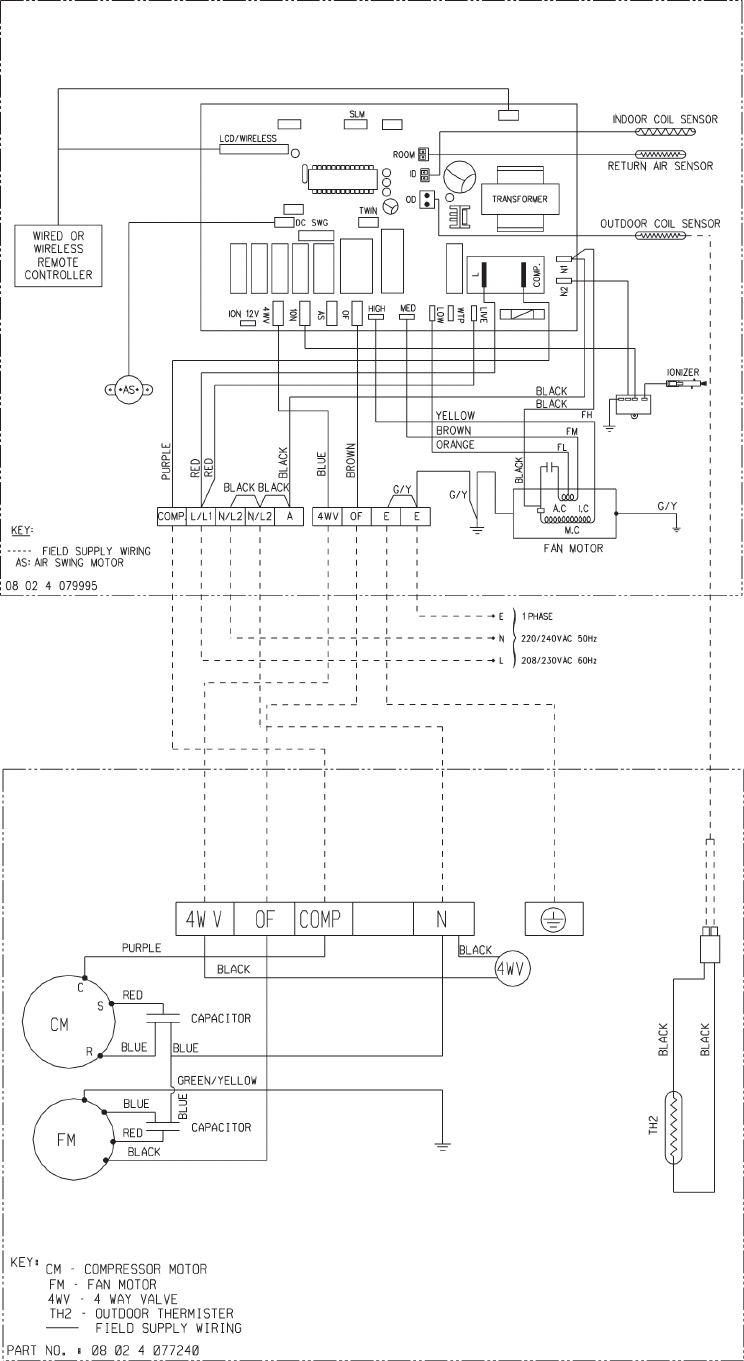
104
INDOOR UNIT
MODEL: ACM
/ A5CM
28ER
OUTDOOR UNIT
MODEL: ALC
/ A5LC
28CR
1
...
...
104
105
106
107
108
...
...
125