Operation Manual
Manuals
Brands
Acson Manuals
Air Conditioning
ACM 25 E-ER
101
102
103
104
105
106
107
108
109
110
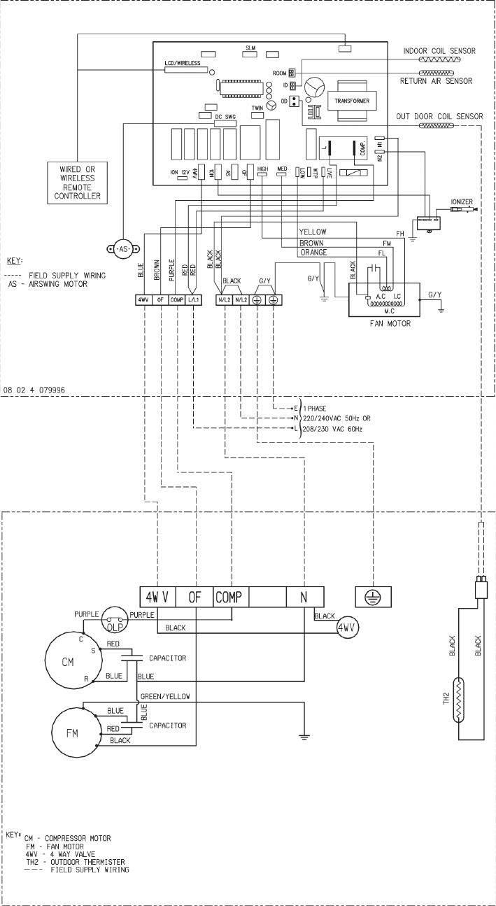
102
HEA
TPUMP
INDOOR UNIT
MODEL: ACM
/ A5CM
15ER
OUTDOOR
MODEL: ALC
/ A5LC
15CR
1
...
...
102
103
104
105
106
...
...
125