User Manual

- 13 -
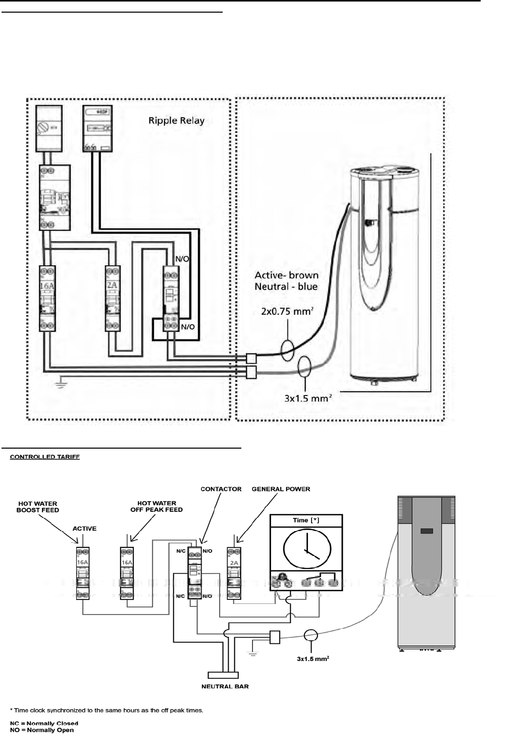
Electric connections
FOR RIPPLE CONTROL: NEW ZEALAND ONLY
240 volt supply with 2 amp protection connected to the black auxiliary wire. Set HCHP parameter to ON,
see page 15 setting the regulation.
The diagram shown is only the functional configuration. Wiring details (ie. switching, fusing, method of
isolation, neutrals and their locations must comply with statutory regulations and codes of practice.)
FOR CONTROLLED TARIFF: NEW ZEALAND ONLY










