User Guide
Manuals
Brands
Baldor Manuals
Other
AE11
61
62
63
64
65
66
67
68
69
70
Series AE1
1 C-5
MN2415
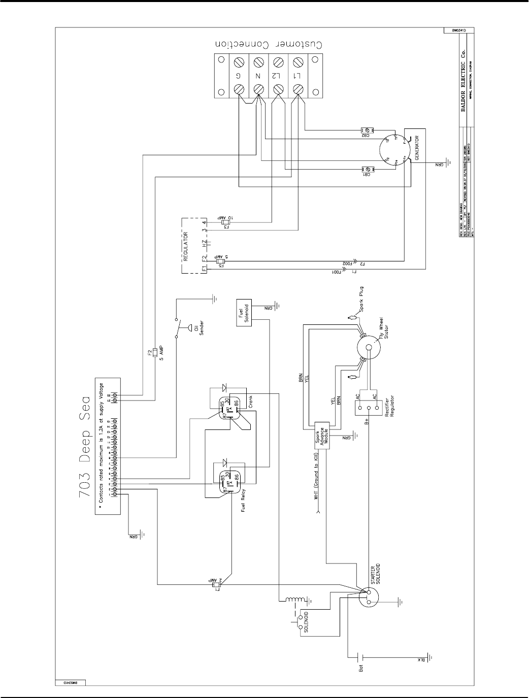
Figure C-7 AE1
1 Customer Connection Diagram
1
...
...
59
60
61
62
63
...
...
74