Manual

Система управления двигателем и
системы снижения токсичности
- Системы снижения токсичности <Двигатели
с
р
асп
р
еделенным вп
р
ыском топлива
(
МРI
)
>
17-37
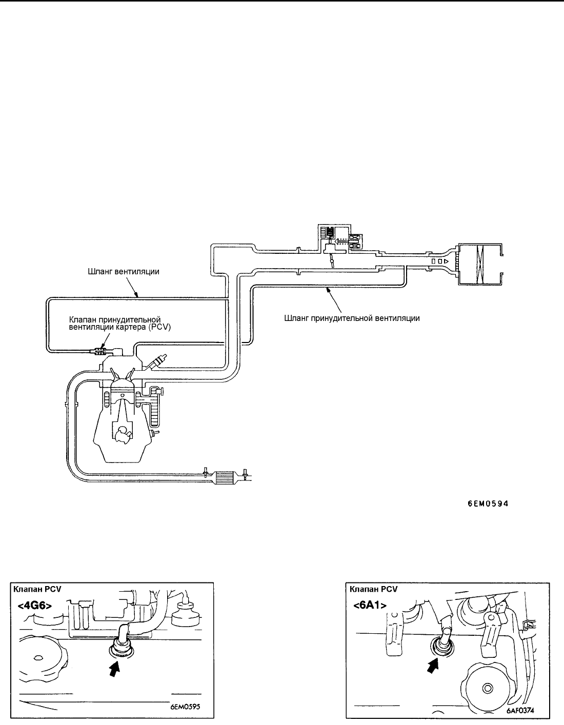
СИСТЕМ А ПРИНУДИТЕЛЬНОЙ ВЕНТИЛЯЦИИ КАРТЕРА (PCV)
ОБЩАЯ ИНФОРМАЦИЯ
Система принудительной вентиляции картера служит для
предотвращения попадания прорвавшихся в картер
отработавших газов (картерных газов) в атмосферу.
Чистый воздух, пройдя через воздушный фильтр
направляется по шлангу принудительной вентиляции
картера направляется в крышку головки цилиндров,
(сообщающуюся с картером), где смешивается с
картерными газами. Последние засасываются через клапан
принудительной вентиляции картера (PCV) во впускной
коллектор и далее попадают в камеры сгорания.
Положение плунжера клапана зависит от разрежения во
впускном коллекторе для обеспечения оптимального
расхода картерных газов. Другими словами, при малых
нагрузках на двигатель расход картерных газов
ограничивается, чтобы обеспечить устойчивую работу
двигателя, а при увеличении нагрузки расход картерных
газов через клапан PCV увеличивается, для увеличения
эффективности вентиляции картера.
ПРИНЦИПИАЛЬНАЯ СХЕМА СИСТЕМЫ
ПРИМЕЧАНИЕ:
Данная принципиальная схема соответствует системе принудительной вентиляции двигателя 4G63.
РАСПОЛОЖЕНИЕ ЭЛЕМЕНТОВ СИСТЕМЫ