Data Sheet

Datasheet
5A 350KHz 25V Buck DC to DC Converter
8
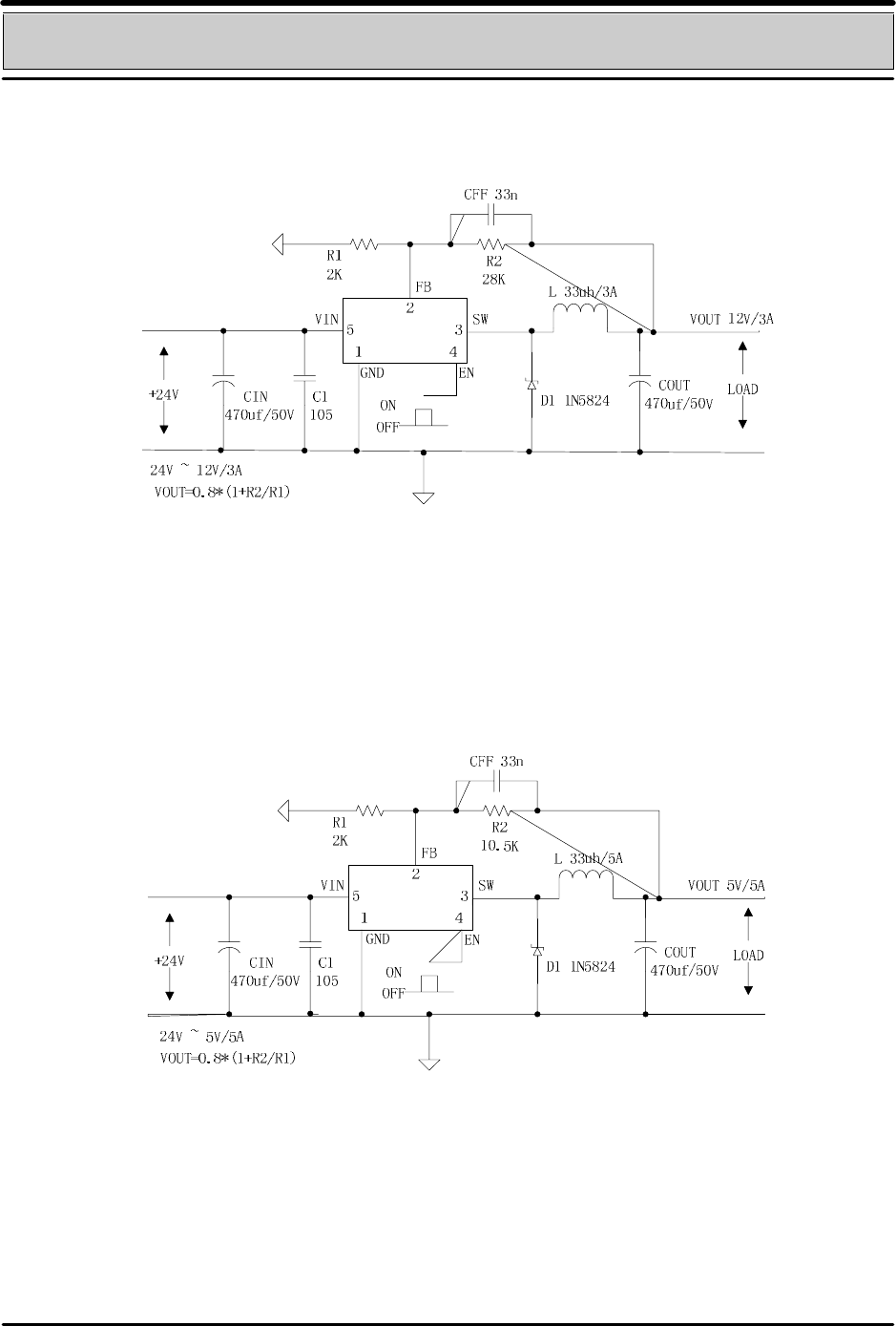
Typical System Application for 24V ~ 12V/3A Version
Figure6. GS2678 System Parameters Test Circuit (24V ~ 12V/3A)
Typical System Application for 24V ~ 5V/5A
Figure7. GS2678 System Parameters Test Circuit (24V ~ 5V/5A)
SHENZHEN GSM ELECTAONIC CO.,LTD http://www.086ic.cn tel:0755-81275006 mob:13424297678