Operating Instructions and Installation Instructions
Table Of Contents

www.dimplex.de A-V
Bijvoegsel
2.1
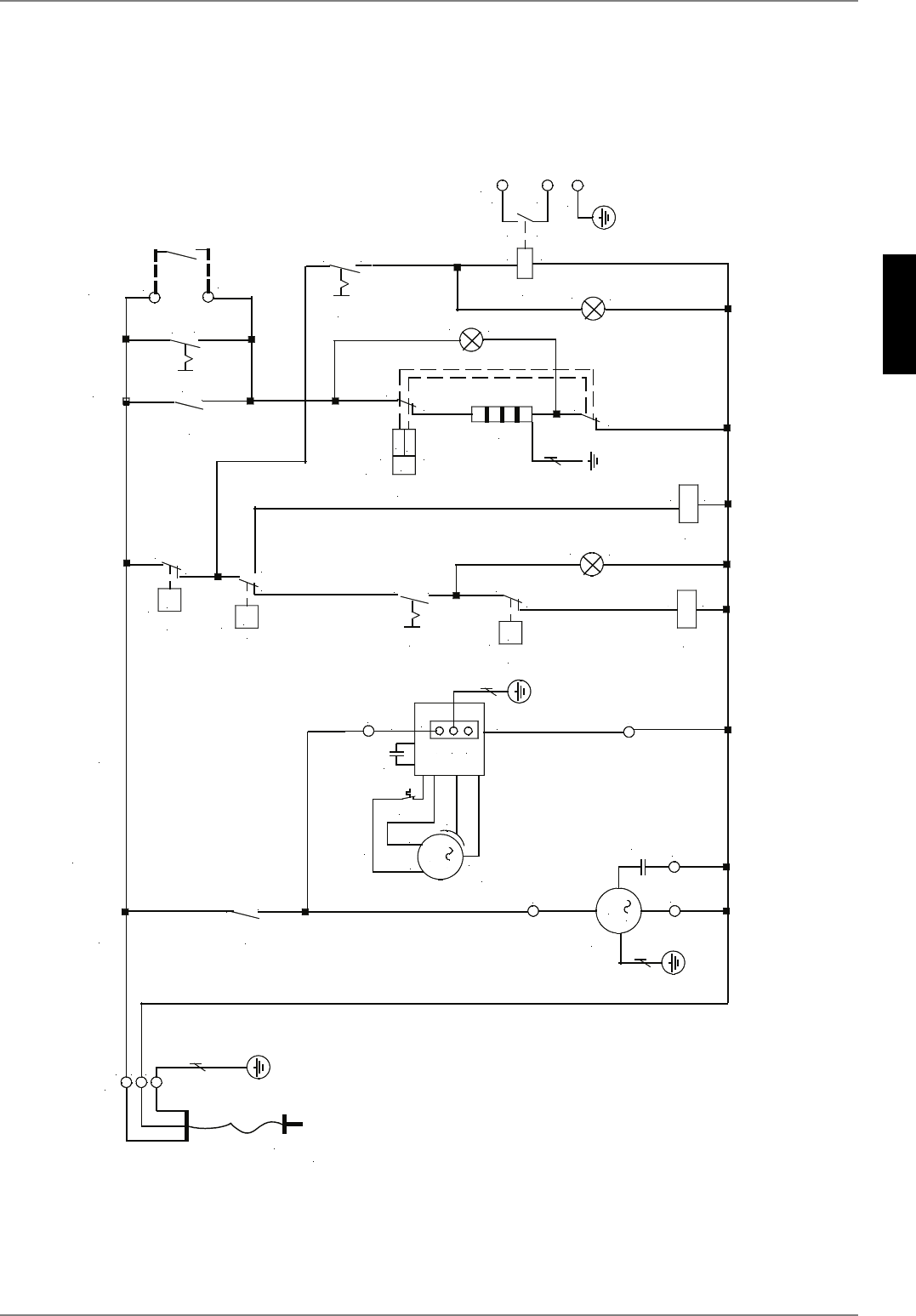
2 Elektrisch schema
2.1 Schematische afbeelding
;
$
.
$
$
&
0
0
JURHQJHHO
/
1
EO
3(
]ZDUW
3
)
&
EQ
.
0
;
&
;
0
/13(9$&+]
;
3!)
EDU
;
/
3(
1
7
%
.
:DUPWHSRPS
&
(
%
)
&
75
67%
&
7!
&
6
(OHNWULVFKYHUZDUPLQJVHOHPHQW
6
7!
%
&
&RPSUHVVRU
9HQWLODWRU
;
;
3RWHQWLDDOYULMFRQWDFW
YRRUDDQVWXULQJYHUZDUPLQJVHOHPHQ
W
9$&PLQ$
3(
$
$
.
;
6
.
.
$
$
+
+
+