Installation Manual

Installation, Operation and Maintenance Manual IO-70105 Rev 1, 1/2014
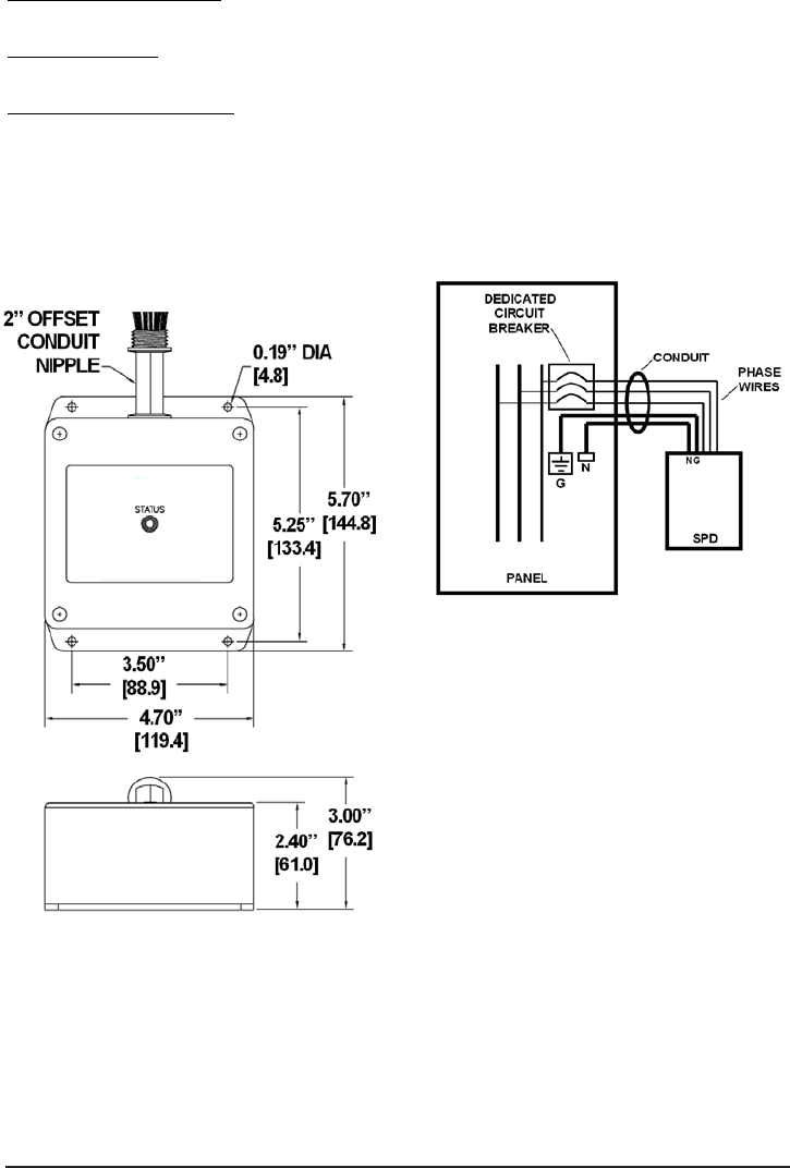
320 CIRCUIT BREAKER & WIRE SIZE
Overcurrent Protection:
........... 20A Required
Connection Wire
: ..................... Phase/Neutral/Ground; 18” of #12 AWG Included
Summary Alarm Contacts
........ 18” of #18 AWG Included; 125VAC, 5A max
Normally Open .......... (NO) = Yellow
Normally Closed ......... (NC) = Blue
Common ................... (COM) = Orange
(With AC Applied)
320 DIMENSIONAL INFORMATION PARALLEL WIRING DIAGRAM
6








