User Guide
Manuals
Brands
Heat Controller Manuals
Other
VMH12SC-1
11
12
13
14
15
16
17
18
19
20
13
Heat Controller
, Inc.
VMH SerieS
Service Manual
12
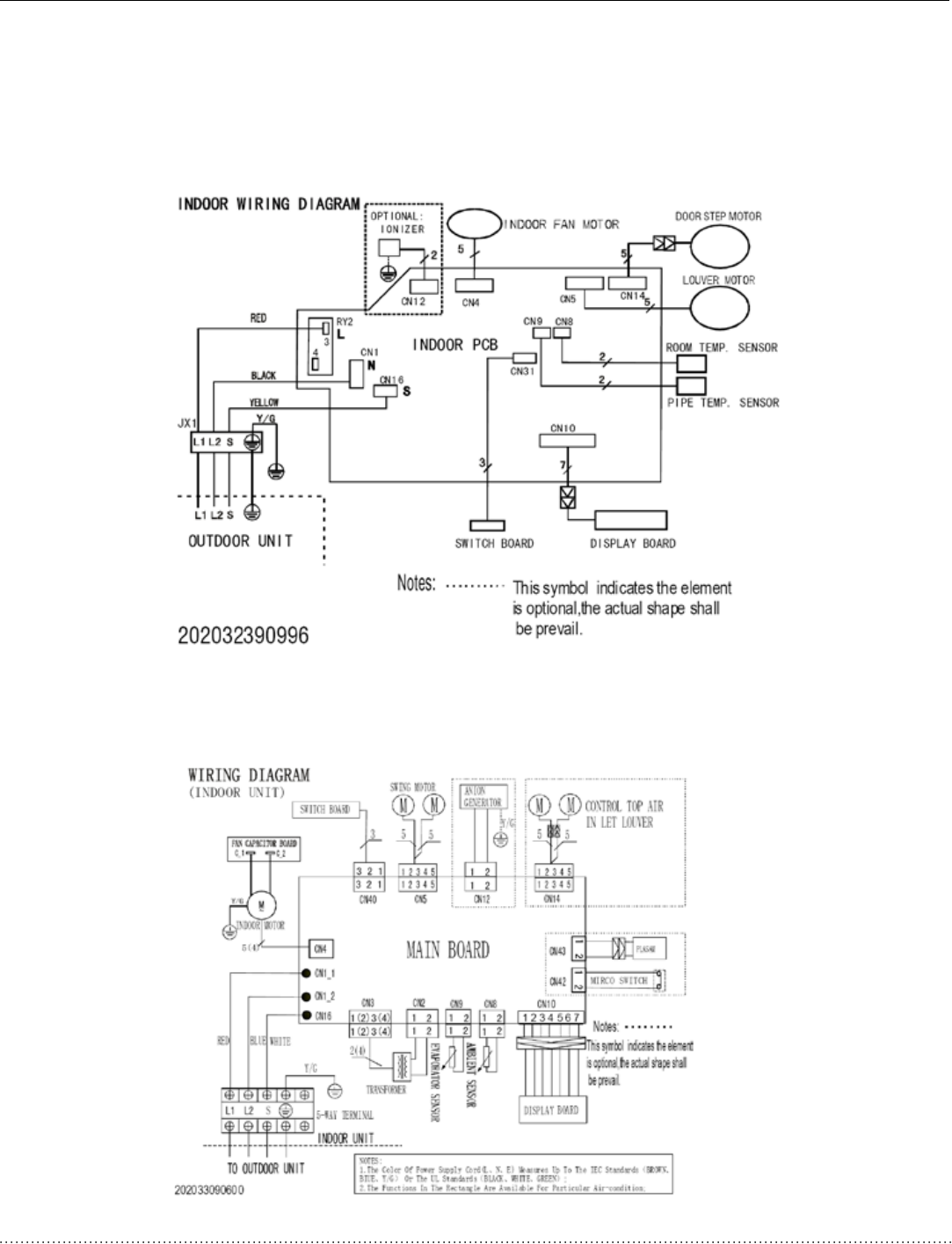
5. W
iring
Diagram
s:
5.1 Indoor Unit
s
B-
VMH09SC
-
1 B
-
VM
H12SC
-1
B-
VMH18SC
-
1 B
-
VM
H24SC
-1
1
...
...
11
12
13
14
15
...
...
45