User's Manual

Appendix B: Mechanical Drawings
R
34 Intel
®
955X Express Chipset Thermal/Mechanical Design Guide
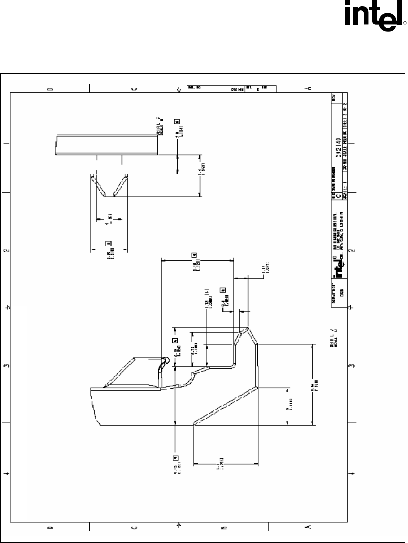
Figure 8-5. Plastic Wave Soldering Heatsink Ramp Clip Drawing (2 of 2)