User Manual and Operating Guide
Manuals
Brands
Manitowoc Ice Manuals
Ice Maker
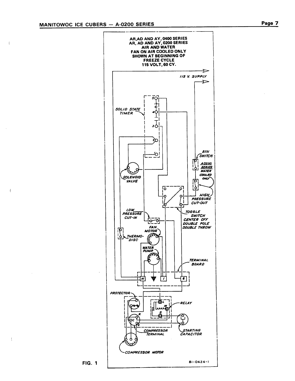
AY200 Ice Maker
1
2
3
4
5
6
7
8
9
10
Table Of Contents
AD_AR_AY_200_cover_to_pg_4_sm
AD_AR_AY_200_pg_5-10_sm
AD_AR_AY_200_pg_11-15_sm
AD_AR_AY_200_pg_16-20_sm
1
...
...
7
8
9
10
11
...
...
22