Specifications
Manuals
Brands
McQuay Manuals
Air Conditioner
M4MSD
21
22
23
24
25
26
27
28
29
30
21
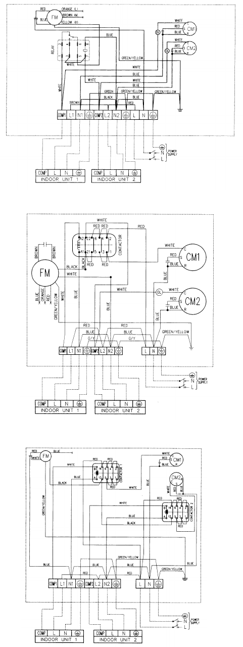
Wiring Diagrams
Outdoor Unit – Cooling Only
Model : MMSD 1010A/ 1015A/ 1515A
Model : MMSD 1020A/ 1520A
Model : MMSD 2020A
1
...
...
20
21
22
23
24
...
...
57