Specifications
Manuals
Brands
McQuay Manuals
Air Conditioner
M4MSD
21
22
23
24
25
26
27
28
29
30
27
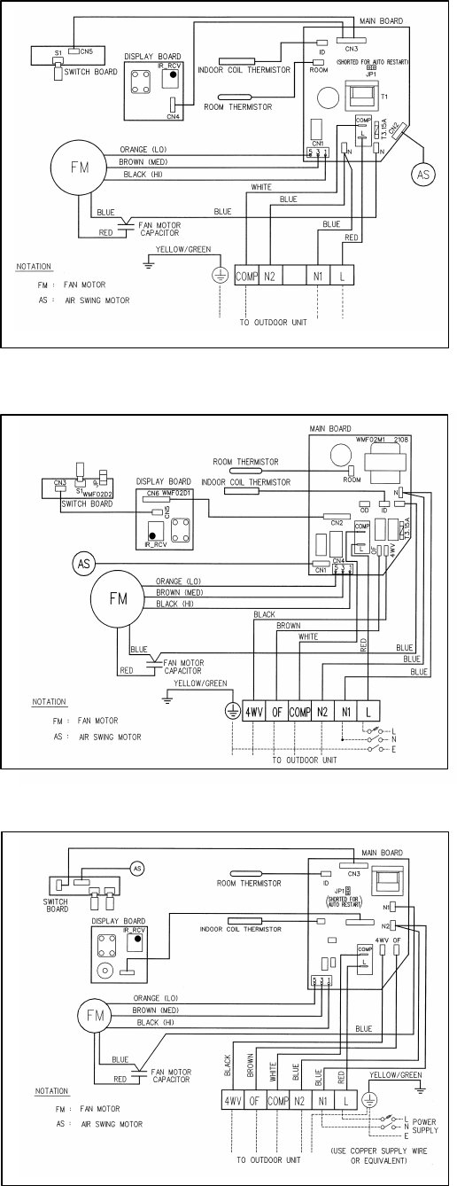
Indoor Unit
Cooling Only
Model : MWMS 010F/ 015F/ 020F (AUTO RANDOM RESTART)
Heatpump Unit
Model : MWMS 010FR/ 015FR/ 020FR
Heatpump Unit
Model : MWMS 010FR/ 015FR/ 020FR (AUTO RANDOM RESTART)
1
...
...
26
27
28
29
30
...
...
57