Datasheet

Table Of Contents
© 2006 Microchip Technology Inc. DS41159E-page 143
PIC18FXX8
17.0 MASTER SYNCHRONOUS
SERIAL PORT (MSSP)
MODULE
17.1 Master SSP (MSSP) Module
Overview
The Master Synchronous Serial Port (MSSP) module is
a serial interface useful for communicating with other
peripheral or microcontroller devices. These peripheral
devices may be serial EEPROMs, shift registers,
display drivers, A/D converters, etc. The MSSP module
can operate in one of two modes:
Serial Peripheral Interface (SPI)
Inter-Integrated Circuit (I
2
C)
- Full Master mode
- Slave mode (with general address call)
The I
2
C interface supports the following modes in
hardware:
•Master mode
Multi-Master mode
Slave mode
17.2 Control Registers
The MSSP module has three associated registers.
These include a status register (SSPSTAT) and two
control registers (SSPCON1 and SSPCON2). The use
of these registers and their individual configuration bits
differ significantly, depending on whether the MSSP
module is operated in SPI or I
2
C mode.
Additional details are provided under the individual
sections.
17.3 SPI Mode
The SPI mode allows 8 bits of data to be synchronously
transmitted and received simultaneously. All four modes
of SPI are supported. To accomplish communication,
typically three pins are used:
Serial Data Out (SDO) – RC5/SDO
Serial Data In (SDI) – RC4/SDI/SDA
Serial Clock (SCK) – RC3/SCK/SCL
Additionally, a fourth pin may be used when in a Slave
mode of operation:
Slave Select (SS
) – RA5/AN4/SS/LVDIN
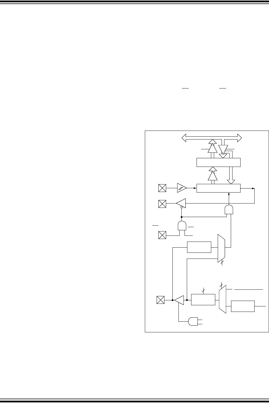
Figure 17-1 shows the block diagram of the MSSP
module when operating in SPI mode.
FIGURE 17-1: MSSP BLOCK DIAGRAM
(SPI™ MODE)
( )
Read Write
Internal
Data Bus
SSPSR reg
SSPM3:SSPM0
bit0
Shift
Clock
SS
Control
Enable
Edge
Select
Clock Select
TMR2 Output
T
OSC
Prescaler
4, 16, 64
2
Edge
Select
2
4
Data to TX/RX in SSPSR
TRIS bit
2
SMP:CKE
RC5/SDO
SSPBUF reg
RC4/SDI/SDA
RA5/AN4/
RC3/SCK/
SCL
SS
/LVDIN