Wiring Circuit Diagrams

Table Of Contents
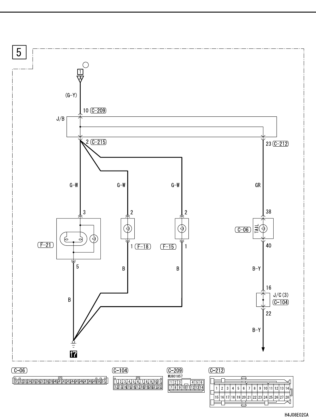
TAIL LAMP, POSITION LAMP, LICENCE PLATE LAMP AND LIGHTING MONITOR BUZZER <LHD>
CIRCUIT DIAGRAMS
90-108
TAIL LAMP, POSITION LAMP, LICENCE PLATE LAMP AND LIGHTING MONITOR BUZZER <LHD>
(CONTINUED)
RELAY BOX
(FUSE )
<SEDAN>
REAR
COMBINATION
LAMP
(TAIL: LH)
LICENCE
PLATE
LAMP
(LH) (RH)
COMBINATION
METER
REHOSTAT
21