Wiring Circuit Diagrams

Table Of Contents
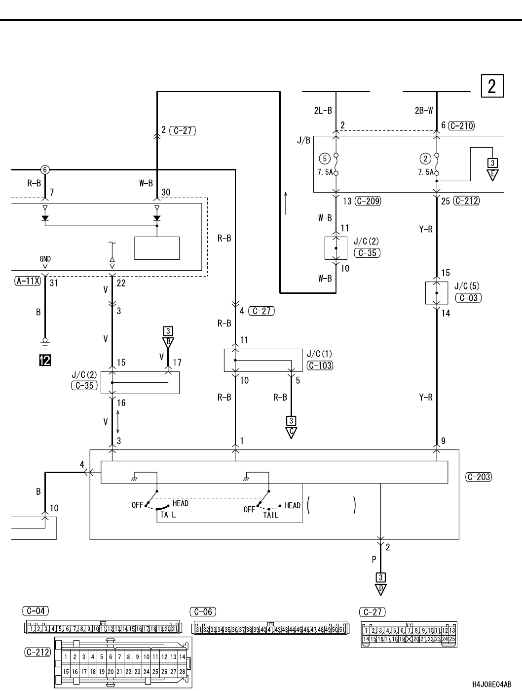
FRONT FOG LAMP <LHD>
CIRCUIT DIAGRAMS
90-117
POWER
SOURCE
IGNITION
SWITCH (IG2)
IGNITION
SWITCH (IG1)
COLUMN-ECU
LIGHTING
SWITCH
COLUMN
SWITCH
ETACS-ECU
Wire colour code
B : Black LG : Light green G : Green L : Blue
W : White Y : Yellow SB : Sky blue BR : Brown
O : Orange GR : Gray R : Red P : Pink V : Violet