Wiring Circuit Diagrams

Table Of Contents
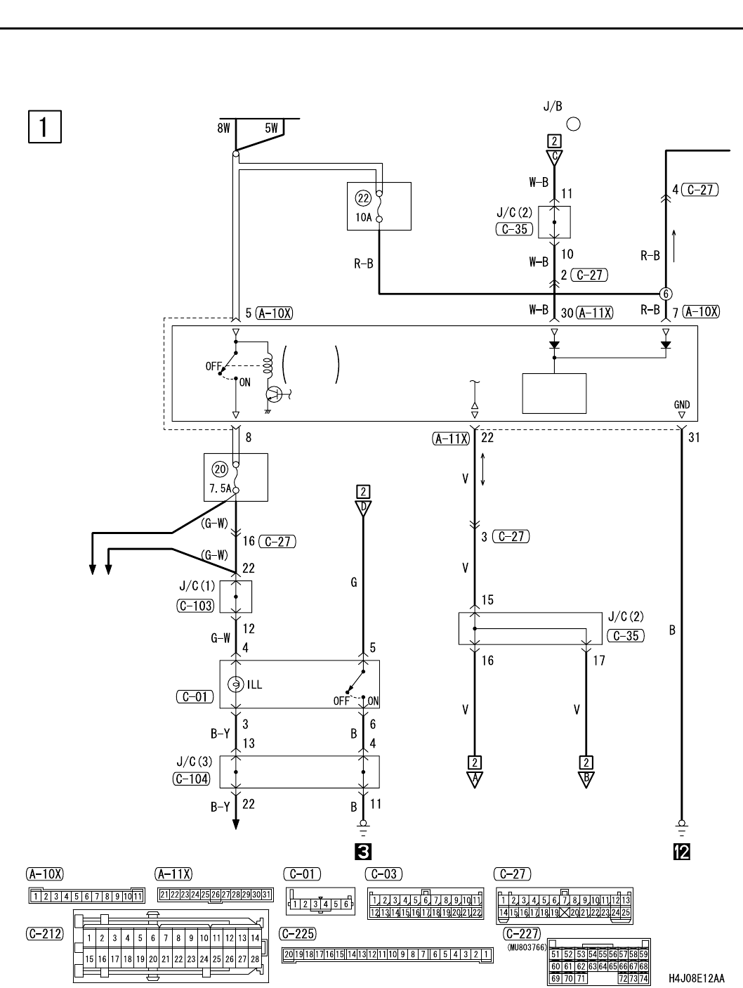
REAR FOG LAMP <LHD>
CIRCUIT DIAGRAMS
90-144
REAR FOG LAMP <LHD>
M1901012000027
J/B SIDE
RHEOSTAT
BATTERY
(FUSE )
5
RELAY
BOX
FRONT-ECU
RELAY
BOX
FOG LAMP
SWITCH
ETACS-
ECU
POWER
SOURCE
TAIL
LAMP
RELAY
TAIL LAMP,
POSITION LAMP,
LICENCE PLATE
LAMP AND LIGHTING
MONITOR BUZZER