Wiring Circuit Diagrams

Table Of Contents
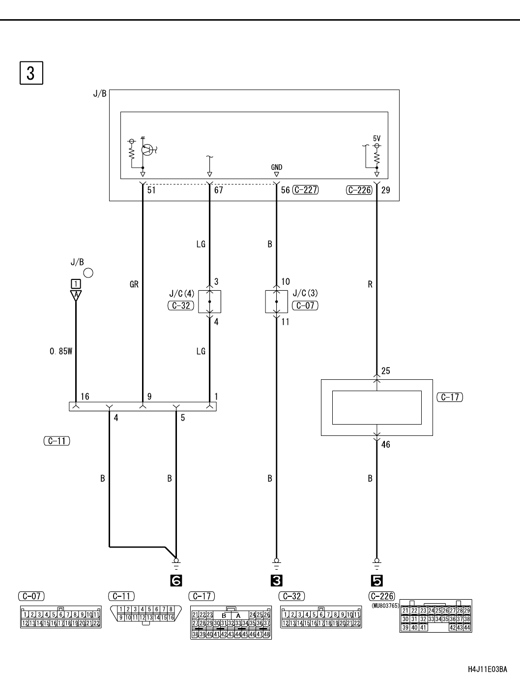
CENTRAL DOOR LOCKING SYSTEM <RHD WITHOUT KEYLESS ENTRY>
CIRCUIT DIAGRAMS
90-204
CENTRAL DOOR LOCKING SYSTEM <RHD WITHOUT KEYLESS ENTRY> (CONTINUED)
ETACS-ECU
(FUSE )
15
DIAGNOSIS
CONNECTOR
SRS-ECU
CRASH DETECTION
DOOR UNLOCK
SIGNAL PROCESS
CIRCUIT
FRONT
SIDE