Wiring Circuit Diagrams

Table Of Contents
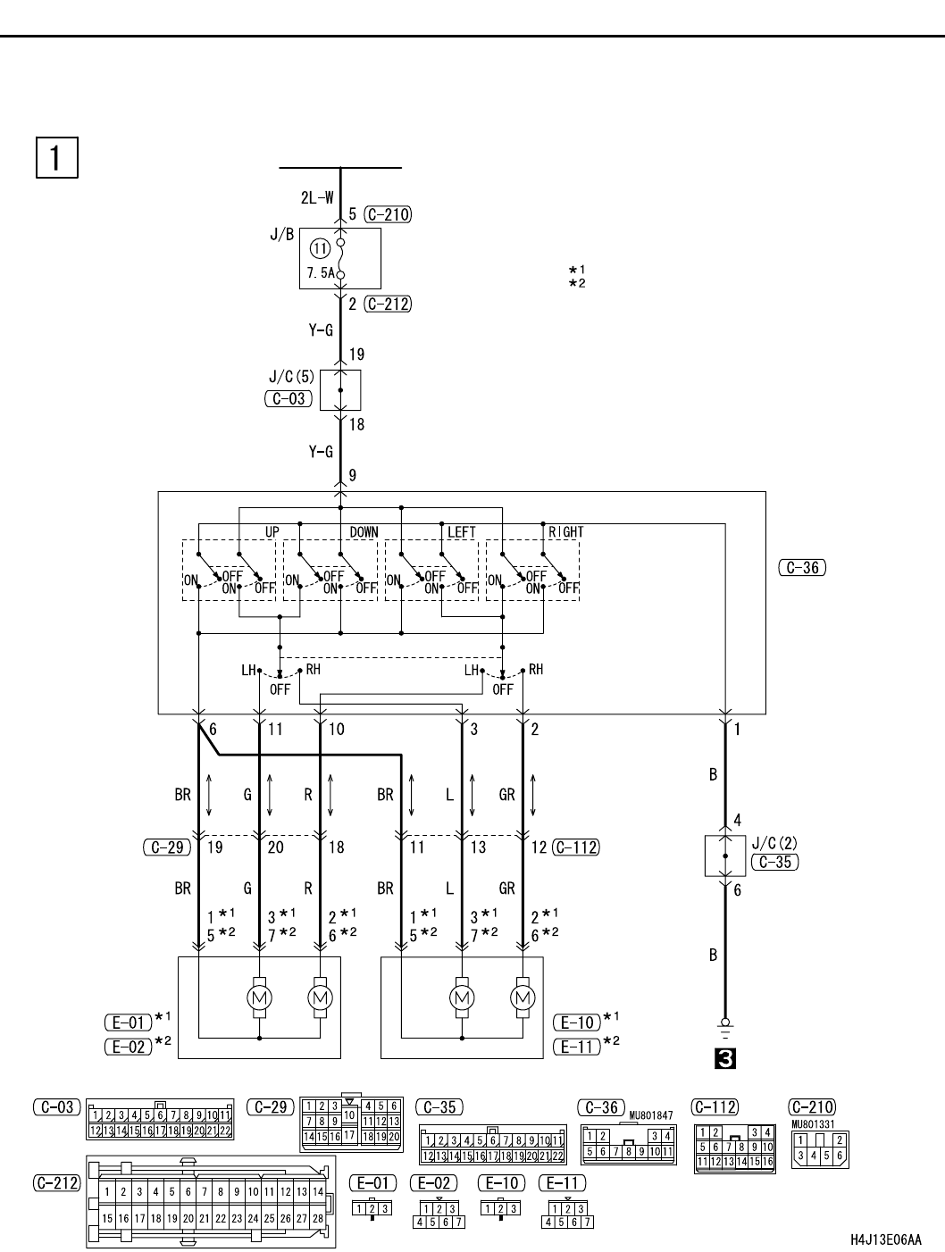
REMOTE CONTROLLED MIRROR <LHD>
CIRCUIT DIAGRAMS
90-270
REMOTE CONTROLLED MIRROR <LHD>
M1901018800010
IGNITION
SWITCH (ACC)
REMOTE
CONTROLLED
MIRROR
SWITCH
NOTE
: VEHICLES WITHOUT MIRROR HEATER
: VEHICLES WITH MIRROR HEATER
REMOTE
CONTROLLED
MIRROR (RH)
REMOTE
CONTROLLED
MIRROR (LH)