Wiring Circuit Diagrams

Table Of Contents
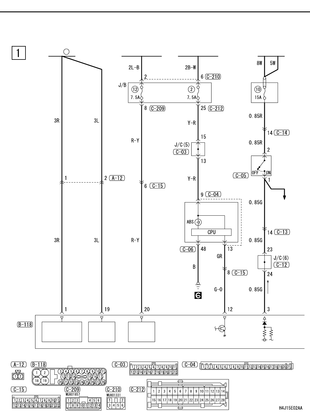
ABS <LHD>
CIRCUIT DIAGRAMS
90-286
ABS <LHD>
M1901019200011
IGNITION
SWITCH (IG2)
BATTERY
POWER
SOURCE
FUSIBLE
LINK
3
MOTOR
POWER
SOURCE
SOLENOID
VALVE POWER
SOURCE
ABS-ECU
COMBINATION
METER
STOP LAMP
STOP
LAMP
SWITCH
IGNITION
SWITCH (IG1)
RELAY
BOX