Wiring Circuit Diagrams

Table Of Contents
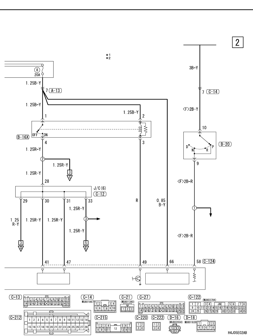
ENGINE CONTROL SYSTEM <4G1-A/T (LHD)>
CIRCUIT DIAGRAMS
90-59
NOTE
: SEDAN
: WAGON
IGNITION
SWITCH (ST)
STARTING
SYSTEM
·COOLING
SYSTEM
·MANUAL AIR
CONDITIONER
ENGINE
CONTROL
RELAY
POWER
SOURCE
BACK-UP
POWER SOURCE
INHIBITOR
SWITCH