Manual

7-30
EQUIPMENT
-
Theft-alarm System
THEFT-ALARM
SYSTEM
When the door,
liftgate
or hood locked by the speci-
fied procedure is opened without using the key or
remote control switch
(keyless
entry system), the
horn sounds intermittently and the headlights blink
to give visual and audible alarm.
Furthermore, the starter circuit is interrupted in such
a way that the engine cannot be started, if the ignition
key is not used.
Note that this system is controlled by the Electronic
Control Unit (ECU) as one function of the ETACS
(Electronic Time and Alarm Control System).
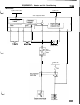
N77ZKOOAA
The system is composed of the components de-
scribed below.
‘I/’
NOTE
For arming/disarming the system, activating/deacti-
vating the alarm and checking the system operation,
refer to the 1991 Model 3000GT Technical Informa-
tion Manual
(Pub.No.PXSE9001).
Key-reminder switch
Door lock actuator
Theft alarm
starter relay
(M/T)
Al
6FO296
and R.H.)
switch