Portable Generator User Manual
Manuals
Brands
Multiquip Manuals
Portable Generator
DCA70USI2
41
42
43
44
45
46
47
48
49
50
P
A
GE 46 — DCA70USI2 60 HZ GENERA
T
OR • OPERA
TION AND P
ARTS MANU
AL — REV
.
#0 (06/28/11)
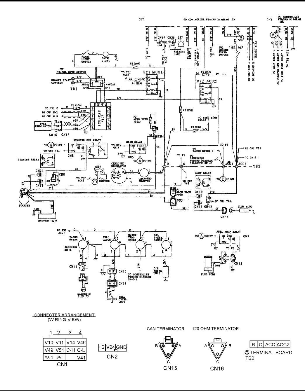
ENGINE WIRING DIAGRAM
Figure 64.
Engine
Wiring Diagram
1
...
...
44
45
46
47
48
...
...
84