User's Manual
Manuals
Brands
Multiquip Manuals
Portable Generator
Multiquip Multiquip Portable Generator CDA45SSIU3
41
42
43
44
45
46
47
48
49
50
P
A
GE 46 — DCA45SSIU3 50 HZ GENERA
T
OR • OPERA
TION AND P
ARTS MANU
AL — REV
.
#2 (12/19/08)
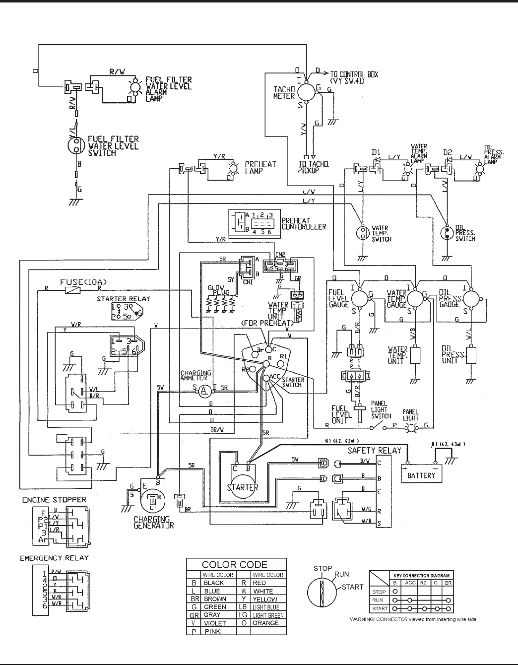
ENGINE WIRING DIAGRAM
Engine Wiring
Diagram
Figure 60.
1
...
...
44
45
46
47
48
...
...
78