User's Manual

®
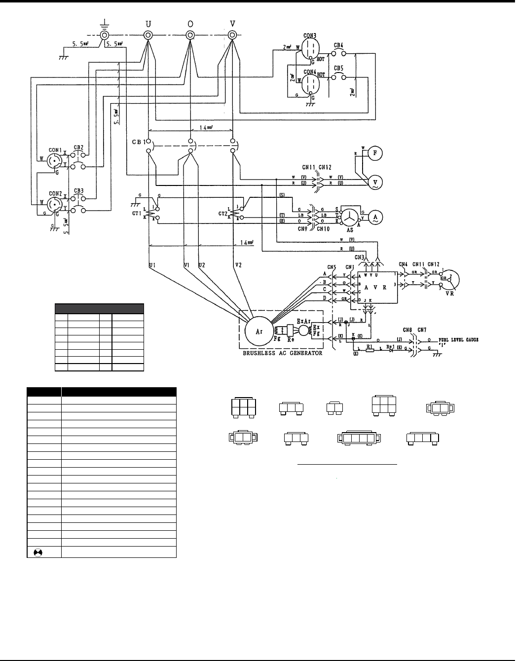
GENERATOR WIRING DIAGRAM
Ar
Fg
ExAr
ExFg
AVR
VR
Re
AS
Re1
R1
CT 1,2
F
A
V
MAIN GENERATOR ARMATURE WINDING
MAIN GENERATOR FIELD WINDING
EXCITER ARMATURE WINDING
EXCITER FIELD WINDING
RECTIFIER
AUTOMATIC VOLTAGE REGULATOR
VOLTAGE REGULATOR (RHEOSTAT)
CURRENT TRANSFORMER
CHANGE-OVER SWITCH,AMMETER
AC.AMMETER
AC.VOLTMETER
FREQUENCY METER
CIRCUIT BREAKER
CIRCUIT BREAKER
CIRCUIT BREAKER
RECEPTACLE
RECEPTACLE
RESISTOR
RECTIFIER
RELAY UNIT
CB2,3
CON1, 2
2
1
CN1
CN4
AJ C
DKB
3
3
1
2
CONNECTER ARRANGEMENT
(WIRING VIEW)
1
2
CN7
JE
1. With no designation use KIV1 : 1.25 mm
lead of designated color.
2
Notice:
J, K
SYMBOL
DESIGNATION
32
1
UV
CN3
2
1
CN8
EJ
32
1
RST
CN10
3
1
V
U
1
234
CN12
2
3
CN5
CJ A
BKD
1
CN11
3
2
4
31VU
1
B
L
G
V
P
R
W
Y
O
BR
GR
LB
LG
WIRE COLOR
BLACK
BLUE
BROWN
GREEN
GRAY
VIOLET
PINK
ORANGE
LIGHT GREEN
LIGHT BLUE
YELLOW
WHITE
RED
WIRE COLOR
COLOR CODE
CON3,4
CB4,5
CB1
1










