Specifications
Manuals
Brands
Multiquip Manuals
Trash Compactor
MVH-200DA2
61
62
63
64
65
66
67
68
69
70
P
A
GE 68 — MVH-306DS2 PLA
TE COMP
A
CT
OR — OPERA
TION AND P
ARTS MANU
AL — REV
.
#2 (08/15/07)
Y
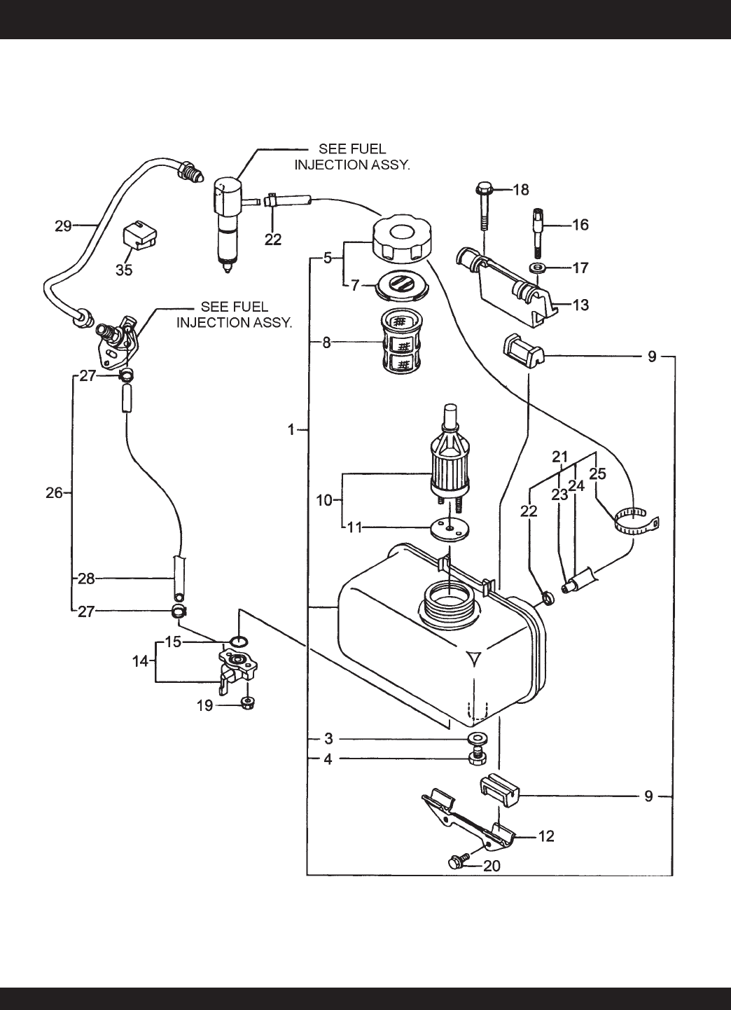
ANMAR L70V6 ENGINE— FUEL
T
ANK & FUEL LINE ASSY
.
FUEL
T
ANK AND FUEL LINE ASSY
.
1
...
...
65
66
67
68
69
...
...
74