User Manual
Manuals
Brands
Multiquip Manuals
Generators
Power Whisperwatt Series 60HZ Generator DCA70USI2
71
72
73
74
75
76
77
78
79
80
P
A
GE 80 — DCA70USI2 60 HZ GENERA
T
OR • OPERA
TION AND P
ARTS MANU
AL — REV
.
#0 (06/28/11)
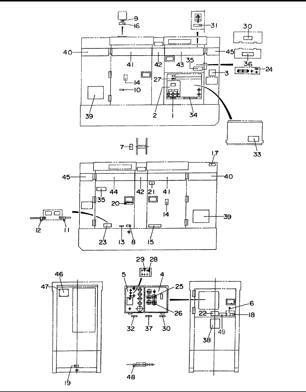
NAMEPLA
TE AND DECALS ASSY
.
1
...
...
78
79
80
81
82
83
...
84