Manual

11
WIRING
1.
: Risk of electrical shock. This pump is supplied with a three prong grounding type power plug.
To reduce risk of electric shock, connect only to a properly grounded, grounding type receptacle.
2. The metering pump should be wired to an electrical source which conforms to those on the pump nameplate.
(Applying higher voltage than the pump is rated for will damage the internal circuit.)
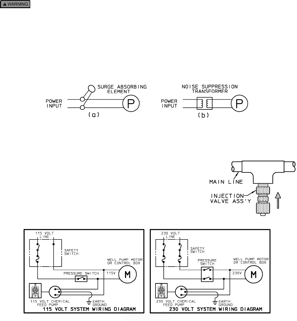
3. In the electronic circuit of the control unit, measures for surge voltage are made by means of surge absorbing
elements and high voltage semiconductors. Nevertheless, excessive surge voltage may cause failure in some areas.
Therefore, the receptacle should not be used in common with heavy electrical equipment which generates high
voltage. If this is unavoidable, however, measures should be taken by (a) the installation of a surge absorbing
element (varistor of min. surge resistance 2000A) to the power supply connection of the pump, or (b) the installation of
a noise suppression transformer.
4. In the event of electrical power interruption during pump operation, the pump will remember its setting and
automatically resume operation as before, whenever power is restored. If a manual reset is required to resume
operation, the electrical circuit serving the pump must be suitably wired. Latching power relays which "drop out" upon
loss of power, requiring manual reset, are typically used for this purpose.
WELL PUMP SYSTEM INSTALLATION
1. Ensure that the metering pump voltage matches the voltage of the well pump.
Typical well pump electrical circuits are shown in Figure J. All electric wiring
should be installed in accordance to local electrical codes by a licensed
electrician.
2. Install the backpressure/injection (Figure I) on the discharge side of the
metering pump into a tee which is installed into the water line going to the
pressure tank. Typical installations are found in figures G1, G2 and G3.
Pumps carrying the "ETL Sanitation' approval (tested to NSF standard 50) are listed for swimming pools,
spas, and hot tubs, and when proper materials are selected, are capable of handling but not limited to
the following chemical solutions:
12% ALUMINUM SULPHATE 5% SODIUM CARBONATE
10% SODIUM HYDROXIDE 2%CALCIUM HYPOCHLORITE
12.5% SODIUM HYPOCHLORITE 10% HYDROCHLORIC ACID










