Installation Manual and Specifications
Manuals
Brands
Outback Power Manuals
Inverter Accessory
Outback Power GSLC Empty
31
32
33
34
35
36
37
38
39
40
Installation
38
900-0123-01-00 Rev B
Figure
40
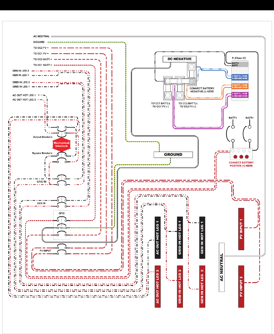
Wiring Diagram – GSLC
175-PV-120/240 with FNDC
1
...
...
38
39
40
41
42
...
...
48