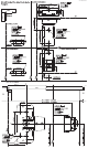
EDGE OF DOOR EDGE OF DOOR EDGE OF DOOR EDGE OF DOOR EDGE OF DOOR 10110 ZINS-R7006-00
10101 ZINS-R7007-00
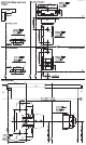
EDGE OF DOOR EDGE OF DOOR EDGE OF DOOR EDGE OF DOOR EDGE OF DOOR 10110 ZINS-R7008-00