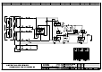
CHARGE coil RELAY NO START DIODE pra ave RF: footsore | cur 7 BK NERO BLACK La WH | BIANCA WHITE 5 RD ROSS RED Ld YE GALLO YELLOW CRO EN MAROON | BROWN GREGORIO GRAY = sot B RELAY NO — 0G FRANCINE | ORANGE ~~ — STOP BU BLU BLUE Ere [dice PK. ROSA PINK GNOME AR VT [VIOLA VIOLET CONN. 14 POLES AMF [RSS COLOR + ~L RELAY NC 1 [ NEUTRAL (@30V —— |IN ov |LIGHT BLUE IGN aev > —[IN jive [YELLOW SUPPLY) OUT Kiev [PINK 28 4] DL ALARM IN Jov [BLUE 5 | PHASE (230V > —— IN soviet |BROWN Re vr EM CHOKE 6 | + BAT.