Instruction Manual

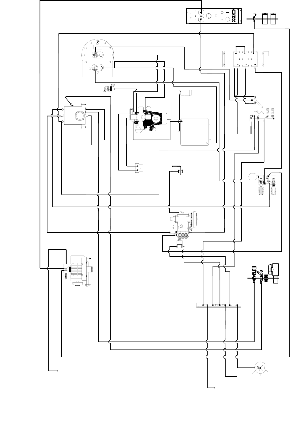
HOSE DIAGRAM-PPHP
EVEREST EFI 980197 10/07/05
5-75
790416 (11-1/2")
09-805557 (40")
10-805357 (38")
790497 (23")
790417 (16-1/2)
790418 (20")
790418 (20")
10-805142 (29")
10-805107 (33-1/2")
10-805142 (29")
10-805107 (33-1/2")
09-805234 (36")
09-805330 (53")
PRESSURE
REGULATOR
09-805291 (19")
TO OVER FLOW
09-805287 (42")
TO WASTE TANK
10-805458 (40")
WATER/CHEMICAL
PUMP
CHEMICAL
PANEL
LEFT SIDE
CONTROL PANEL
RIGHT SIDE
CONTROL PANEL
HEAT EXCHANGER
TEMPERATURE
CONTROL VALVE
RADIATOR
ENGINE
HELI-COIL
WATER BOX
VAC BLOWER
UPPER
LOWER
09-805099 (40")
09-805557 (40")
10-805204 (23")
09-805443 (73 1/2")
09-805567 (45")
09-805088 (64")
09-805443 (73 1/2")
12-800093
03-000065
14-806506
09-805088 (64")
09-805347 ( 26-1/2)
790418 (20")
790790
790418 (20")
OVER FLOW
BOTTLE
CONTROL PANEL
10-805441 (112-1/2")
CHEMICAL
BOTTLE
WASTE
TANK
10-805357 (38")
09-805234 (36")
09-805330 (53")
09-805567 (45")
790434 (LOWER)
10-805288 (17")
09-805406 (30-1/2")
09-805406
WASTE
TANK
39627 (42")
790649
PART OF 790789 (5-1/8")
790790
790789
PART OF 790789 (5-1/8")
SST FUEL BRACKET
790841 ( 72")
790840 (72")
SOLUTION
OUTLET
10-805357 (38")
790418 (20")
10-805315 ( 13")
03-000065
CLAMP
03-000065
CLAMP
03-000113
CLAMP
03-000113
CLAMP
790418 (20")
790791
AIR
FILTER
03-000113
CLAMP
791108 (19")
791108 (19")