Instruction manual
Manuals
Brands
R-Tech Manuals
Industrial
INV160
21
22
23
24
25
26
27
28
29
30
26
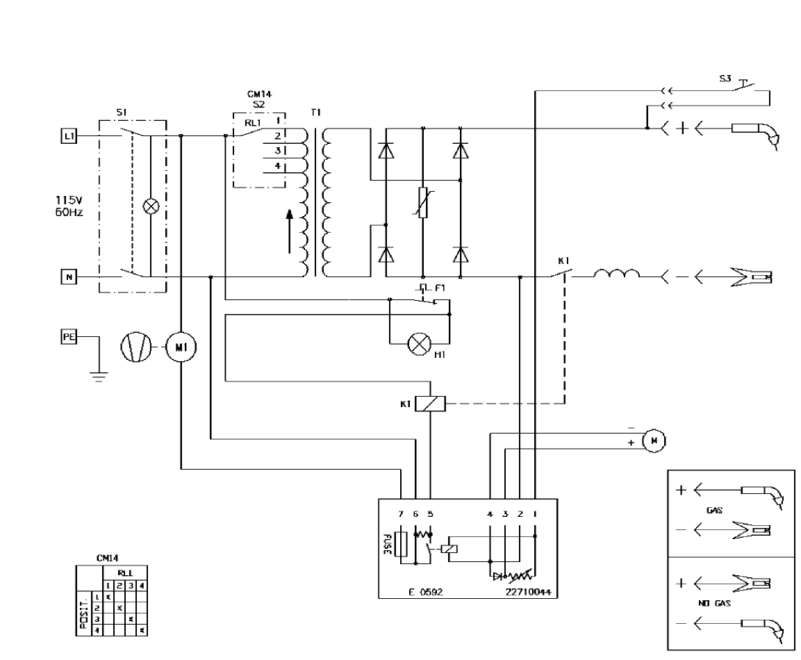
Figure 12:
FP 130 Wiring Diagram
1
...
...
27
28
29
30
31
...
32