Operating instructions
Manuals
Brands
Raypak Manuals
Heating System
0135B
1
2
3
4
5
6
7
8
9
10
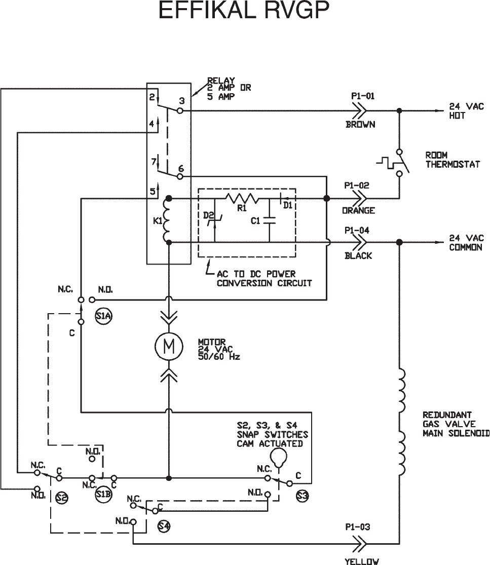
CONNECTION DIAGRAM
10
1
...
...
8
9
10
11
12
...
...
39