User Manual

Table Of Contents
Seed Hawk Manual Tool Bar Page 54
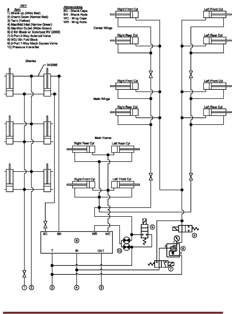
9.4 XL SERIES 80’ & 84’ MAIN HYDRAULICS
W/INTENSIFIER (2012)