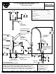
Specification Sheet

10 5/8"
270mm
12"
305mm
9 15/16"
252mm
2 3/8"
60mm
204mm
8"
358mm
14 1/8"
1 1/16"
26mm
2 1/2"
64mm
38 11/16"
982mm
114X
12" Big-Flo
Swing Nozzle
1/8"
3mm
Maximum
Thickness
Faucet Body w/
for Clarity
& 4-Arm Handles
& B-0427
3/8" NPT x 18" Riser
Integral Check Valves
Bushing
Finger Hook
Indexes
w/ Color Coded
Lock Nut &
EasyInstall
Supply Nipples
Big-Flo Cartridges
3/4" Short Elbow Inlets
Items Not Shown
Adjustable from
7 3/4" to 8 1/4"
[197mm to 210mm]
2"
52mm
Flanges
8"
203mm
Spray Valve
Low Flow
0.65 GPM
EasyInstall Add-On
Faucet w/ Big-Flo
44" Flexible Stainless
Mounting
Cartridge & 4-Arm
Surface
Handle
& Spray Valve
Steel Hose w/ Spring
B-0107-C
B-0109-01
6" Wall
Bracket
Rough-In Requirement:
(2) Ø 1 1/4" [32mm] Mounting Holes
Model Specified_____________________ Quantity______
12" Swing Nozzle, 0.65 GPM Low Flow Spray Valve, 44" Flexible Stainless
Job Name
Product Specifications:
Scale:
Model No.
Item No.
T&S BRASS AND BRONZE WORKS, INC.
10/25/14JRM
__________________________Date_________
2
2 Saddleback Cove / P.O. Box 1088
Customer/Wholesaler______________________________
Steel Hose, 6" Wall Bracket, 3/4" Short Elbow Inlets & Supply Nipples
Travelers Rest, SC 29690
Contractor_______________________________________
Pre-Rinse Unit: EasyInstall 8" Wall Mount Big-Flo Mixing Faucet, Big-Flo
Cartridges, Check Valves, 4-Arm Handles, Big-Flo Add-On Faucet,
B-0287-427-BC
of
1Sheet:
Date: 1:10
Architect/Engineer_________________________________
Checked:
Drawn: Approved:
KJG
JHB
Travelers Rest, SC: 800-476-4103 • Simi Valley, CA: 800-423-0150 • Fax: 864-834-3518 • www.tsbrass.com
This Space for Architect/Engineer Approval
Product Compliance:
ASME A112.18.1 / CSA B125.1
NSF 61 - Section 9
NSF 372 (Low Lead Content)
EPAct 2005 (PRSV)
EPA WaterSense (PRSV)

Summary of content (2 pages)