Specification Sheet

14 1/2"
368mm
374mm
14 11/16"
8 1/4"
209mm
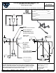
Checks, 6" Wrist Action Handles, Lower Support Rod, Garden Hose Male
Job Name
Product Specifications:
Scale:
Model No.
Item No.
T&S BRASS AND BRONZE WORKS, INC.
05/14/15JRM
Adjustable Wall Mount Service Sink Faucet, Eterna Cartridges w/ Spring
Contractor_______________________________________
2
Customer/Wholesaler______________________________
Model Specified_____________________ Quantity______
Outlet, Polished Chrome Finish, 1/2" NPT Vacuum Breaker & 1/2" NPT
Travelers Rest, SC 29690
Date:
Extended Adjustable Inlets w/ Built-In Service Stops
__________________________Date_________
B-0655-02
2 Saddleback Cove / P.O. Box 1088
of
1Sheet:
1:8
Architect/Engineer_________________________________
Checked:
Drawn: Approved:
DHL
JHB
Travelers Rest, SC: 800-476-4103 • Simi Valley, CA: 800-423-0150 • Fax: 864-834-3518 • www.tsbrass.com
This Space for Architect/Engineer Approval
Product Compliance:
ASME A112.18.1 / CSA B125.1
NSF 61 - Section 9
NSF 372 (Low Lead Content)
ANSI A117.1 (ADA)
ASSE 1001 (VB)
Male Outlet
& Mounting Screws
Rod w/ Wall Bracket
Mounting Surface
Lower Wall Support
Garden Hose
Extension
Bushings
1 1/8"
28mm
Spring Checks &
Eterna Cartridges w/
1/2" NPT Vacuum Breaker
B-0969
6" Wrist Action Handles
w/ Color Coded Indexes
Female Inlets
1/2" NPT
Ø 2" [51mm]
Flanges w/
Built-In Service
Stops
Centerline
Inlets Adjustable
from 3 1/4" [83mm]
to 12 3/4" [324mm]
Below or Above
2 7/16"
62mm
5 7/16"
138mm
20"
508mm

Summary of content (2 pages)