Specification Sheet

12 7/16"
315mm
233mm
9 1/8"
137mm
5 7/16"
11 7/8"
302mm
1 1/8"
28mm
2 7/16"
62mm
8"
203mm
Garden Hose
Male Outlet
Mounting
Surface
Rod w/ Wall Bracket
& Mounting Screws
Lower Wall Support
Extension Flange
Inlets
Spring Checks & Lever
Indexes
1/2" NPT Vacuum Breaker
B-0969
Stops
Built-In Service
Female Inlets
Handles w/ Color Coded
Eterna Cartridges w/
Ø 2" [51mm]
Flanges w/
1/2" NPT
Adjustable From
7 3/4" to 8 1/4"
[197mm to 210mm]
3 15/16"
100mm
1
of
2
Contractor_______________________________________
Product Specifications:
Scale:
Model No.
Item No.
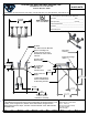
Finish, Built-In Service Stops, 1/2" NPT Vacuum Breaker & 1/2" NPT Female
2 Saddleback Cove / P.O. Box 1088
Travelers Rest, SC 29690
Date: 1:6
Handles, Lower Support Rod, Garden Hose Male Outlet, Rough Chrome
Sheet:
Travelers Rest, SC: 800-476-4103 • Simi Valley, CA: 800-423-0150 • Fax: 864-834-3518 • www.tsbrass.com
JHB
DHL
Approved:Drawn:
Checked:
Extended Inlets
Architect/Engineer_________________________________
T&S BRASS AND BRONZE WORKS, INC.
06/08/15JRM
B-0655-BSTR
8" Wall Mount Service Sink Faucet, Eterna Cartridges w/ Spring Checks, Lever
This Space for Architect/Engineer Approval
Job Name
__________________________Date_________
Model Specified_____________________ Quantity______
Customer/Wholesaler______________________________
Product Compliance:
ASME A112.18.1 / CSA B125.1
NSF 61 - Section 9
NSF 372 (Low Lead Content)
ANSI A117.1 (ADA)
ASSE 1001 (VB)

Summary of content (2 pages)