Specification Sheet

8 3/4"
(See Note)
222mm
Model Specified_____________________ Quantity______
Product Specifications:
Scale:
Model No.
Item No.
T&S BRASS AND BRONZE WORKS, INC.
06/10/14JRM
Contractor_______________________________________
Customer/Wholesaler______________________________
B-0675
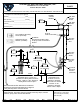
Bedpan Washer, Foot Valve Control, Integral Loose Key Stops, Vacuum
Travelers Rest, SC 29690
Date:
Breaker & Spray Valve w/ Extended Nozzle
2 Saddleback Cove / P.O. Box 1088
2
of
1Sheet:
Travelers Rest, SC: 800-476-4103 • Simi Valley, CA: 800-423-0150 • Fax: 864-834-3518 • www.tsbrass.com
1:8
Architect/Engineer_________________________________
Checked:
Drawn: Approved:
KJG
JHB
This Space for Architect/Engineer Approval
Job Name__________________________Date_________
Product Compliance:
ASME A112.18.1 / CSA B125.1
NSF 61 Exempt (Non-Potable)
ASSE 1001 (VB)
Note: All Pedal Position Dimensions are Based
on Minimum Recommended Mounting Height of
8 3/4" [222mm] Above Finished Floors.
B-0068-R
68" Reinforced PVC Hose
Breaker
Vacuum
B-0929
Outlet
Female
3/8" NPT
Inlets
Female
1/2" NPT
Inlet
Female
3/8" NPT
Outlet
Female
3/8" NPT
Inlet
Female
Wall Hook Outlet
B-0104
3/8" NPT
& Spray Valve w/ Extended
Nozzle
(2) Wood
Mounting
Screws
(Included)
Floor
Tee Handle & Mounting
Screw (Included)
Hold Down Ring &
Washer (Included)
86mm
76mm
Ref
61mm
2 7/16"
3"
3 3/8"
± 1/8"
1 1/4"
31mm
14 1/4"
When Raised
For Cleaning
362mm
20 1/2"
When Raised
For Cleaning
521mm
3 3/4"
± 1/8"
95mm
When Valve is Open
Adjustable From
15 3/16" to 15 1/2"
[386mm to 394mm]
When Valve Is Closed
14 5/16" to 15"
[363mm to 381mm]
79mm] When Valve is Open
Adjustable From 4 7/16" to 7"
[113mm to 178mm] When Valve Is
Closed, 1 3/8" to 3 1/8 " [35mm to

Summary of content (2 pages)