Specification Sheet

6 11/16"
170mm
4 1/16"
103mm
2 7/8"
73mm
12"
305mm
1 7/8"
47mm
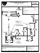
Rigid Gooseneck w/
B-0199-01
2.2 GPM Aerator
10 7/16"
265mm
Eterna Cartridges &
4" Wrist Action Handles
w/ Color Coded Indexes
1/2" NPSM
Male Inlets w/
Coupling Nuts
4 15/16"
126mm
102mm
4"
149mm
5 7/8"
3/4"
19mm
Maximum
Thickness
1 1/8" [29mm] Mounting Holes
Rough-In Requirement:
(2)
Mounting
Surface
ANSI A117.1 (ADA)
Product Specifications:
Scale:
Model No.
Item No.
T&S BRASS AND BRONZE WORKS, INC.
JRM
B-0892
Architect/Engineer_________________________________
Coupling Nuts
Handles, Rigid Gooseneck, 2.2 GPM Aerator & 1/2" NPSM Male Inlets w/
Travelers Rest, SC 29690
Date:
2
of
1Sheet:
Travelers Rest, SC: 800-476-4103 • Simi Valley, CA: 800-423-0150 • Fax: 864-834-3518 • www.tsbrass.com
08/14/14
1:4
2 Saddleback Cove / P.O. Box 1088
4" Centerset Deck Mount Mixing Faucet, Eterna Cartridges, 4" Wrist Action
Checked:
Drawn: Approved:
KJG
This Space for Architect/Engineer Approval
Job Name
__________________________Date_________
Model Specified_____________________ Quantity______
Customer/Wholesaler______________________________
Contractor_______________________________________
Product Compliance:
ASME A112.18.1 / CSA B125.1
NSF 61 - Section 9
NSF 372 (Low Lead Content)
JHB

Summary of content (2 pages)