UCC1580-1,-2,-3,-4 UCC2580-1,-2,-3,-4 UCC3580-1,-2,-3,-4 Single Ended Active Clamp/Reset PWM FEATURES Provides Auxiliary Switch Activation Complementary to Main Power Switch Drive Programmable deadtime (Turn-on Delay) Between Activation of Each Switch Voltage Mode Control with Feedforward Operation Programmable Limits for Both Transformer Volt- Second Product and PWM Duty Cycle High Current Gate Driver for Both Main and Auxiliary Outputs Multiple Protection Features with Latched Shutdown and Soft Restart
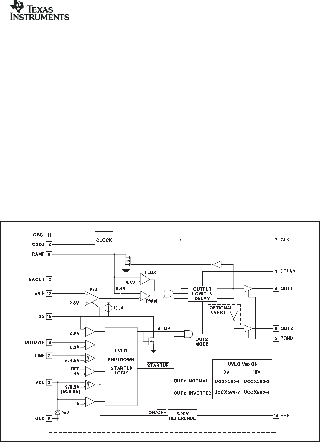
UCC1580-1,-2,-3,-4 UCC2580-1,-2,-3,-4 UCC3580-1,-2,-3,-4 DESCRIPTION (cont.) The main gate drive output (OUT1) is controlled by the pulse width modulator. The second output (OUT2) is intended to activate an auxiliary switch during the off time of the main switch, except that between each transition there is deadtime where both switches are off, programmed by a single external resistor. This design offers two options for OUT2, normal and inverted.
UCC1580-1,-2,-3,-4 UCC2580-1,-2,-3,-4 UCC3580-1,-2,-3,-4 ELECTRICAL CHARACTERISTICSUnless otherwise stated, all specifications are over the full temperature range, VDD = 12V, R1 = 18.2 kW , R2 = 4.41 kW , CT = 130 pF, R3 = 100 kW , COUT1 = 0 F, COUT2 = 0 F. TA = 0°C to 70°C for the UCC3580, -40°C to 85°C for the UCC2580, -55°C to 125°C for the UCC1580, TA = TJ. PARAMETER TEST CONDITIONS MIN TYP MAX UNITS Oscillator Section Frequency 370 400 430 kHz CLK Pulse Width 650 750 850 ns ICLK = 3 mA 4.3 4.
UCC1580-1,-2,-3,-4 UCC2580-1,-2,-3,-4 UCC3580-1,-2,-3,-4 ELECTRICAL CHARACTERISTICSUnless otherwise stated, all specifications are over the full temperature range, VDD = 12V, R1 = 18.2 kW , R2 = 4.41 kW , CT = 130 pF, R3 = 100 kW , COUT1 = 0 F, COUT2 = 0 F. TA = 0°C to 70°C for the UCC3580, -40°C to 85°C for the UCC2580, -55°C to 125°C for the UCC1580, TA = TJ. PARAMETER TEST CONDITIONS MIN TYP MAX UNITS Output Drivers Section (cont.
UCC1580-1,-2,-3,-4 UCC2580-1,-2,-3,-4 UCC3580-1,-2,-3,-4 PIN DESCRIPTIONS (cont.) SS: A capacitor from SS to ground programs the soft start time. During soft start, EAOUT follows the amplitude of SS’s slowly increasing waveform until regulation is achieved. VDD: Chip power supply pin. VDD should be bypassed to PGND. The –1 and –3 versions require VDD to exceed 9V to start and remain above 8.5V to continue running. A shunt clamp from VDD to GND limits the supply voltage to 15V.
UCC1580-1,-2,-3,-4 UCC2580-1,-2,-3,-4 UCC3580-1,-2,-3,-4 APPLICATION INFORMATION (cont.) The soft start pin provides an effective means to start the IC in a controlled manner. An internal current of 20 A begins charging a capacitor connected to SS once the startup conditions listed above have been met. The voltage on SS effectively controls maximum duty cycle on OUT1 during the charging period. OUT2 is also controlled during this period (see Figure 1).
UCC1580-1,-2,-3,-4 UCC2580-1,-2,-3,-4 UCC3580-1,-2,-3,-4 APPLICATION INFORMATION (cont.) Output Configurations a single pin is used to program the delays between OUT1 and OUT2 on both sets of edges. Figure 1 shows the relationships between the outputs. Figure 2 gives the ratio between the two delays. During the transition from main to auxiliary switch, the delay is not very critical for ZVS turn-on.
UCC1580-1,-2,-3,-4 UCC2580-1,-2,-3,-4 UCC3580-1,-2,-3,-4 APPLICATION INFORMATION (cont.) UDG-96017-1 Figure 5. Off-line active clamp flyback converter. The use of active reset in a flyback power converter topology may be covered by U.S. Patent No. 5,402,329 owned by Technical Witts, Inc., and for which Unitrode offers users a paid up license for application of the UCC1580 product family.
UCC1580-1,-2,-3,-4 UCC2580-1,-2,-3,-4 UCC3580-1,-2,-3,-4 APPLICATION INFORMATION (cont.) UDG-96018-1 Figure 6. UCC3580 used in a synchronous rectifier application. REVISION SLUS292B DATE MAY 2005 SLUS292C MAY 2005 COMMENT Updated OSC frequency and maximum duty cycle, CT charge and discharge equations. Updated SHTDWN pin description. Updated typical CT value used for measurements in electrical characteristics table. Removed Q package from datasheet.
PACKAGE OPTION ADDENDUM www.ti.
PACKAGE OPTION ADDENDUM www.ti.
PACKAGE OPTION ADDENDUM www.ti.
PACKAGE OPTION ADDENDUM www.ti.com 11-Apr-2013 (2) Eco Plan - The planned eco-friendly classification: Pb-Free (RoHS), Pb-Free (RoHS Exempt), or Green (RoHS & no Sb/Br) - please check http://www.ti.com/productcontent for the latest availability information and additional product content details. TBD: The Pb-Free/Green conversion plan has not been defined.
PACKAGE MATERIALS INFORMATION www.ti.com 26-Jan-2013 TAPE AND REEL INFORMATION *All dimensions are nominal Device Package Package Pins Type Drawing SPQ Reel Reel A0 Diameter Width (mm) (mm) W1 (mm) B0 (mm) K0 (mm) P1 (mm) W Pin1 (mm) Quadrant UCC2580DTR-1 SOIC D 16 2500 330.0 16.4 6.5 10.3 2.1 8.0 16.0 Q1 UCC2580DTR-2 SOIC D 16 2500 330.0 16.4 6.5 10.3 2.1 8.0 16.0 Q1 UCC2580DTR-3 SOIC D 16 2500 330.0 16.4 6.5 10.3 2.1 8.0 16.
PACKAGE MATERIALS INFORMATION www.ti.com 26-Jan-2013 *All dimensions are nominal Device Package Type Package Drawing Pins SPQ Length (mm) Width (mm) Height (mm) UCC2580DTR-1 SOIC D 16 2500 333.2 345.9 28.6 UCC2580DTR-2 SOIC D 16 2500 333.2 345.9 28.6 UCC2580DTR-3 SOIC D 16 2500 333.2 345.9 28.6 UCC2580DTR-4 SOIC D 16 2500 333.2 345.9 28.6 UCC3580DTR-1 SOIC D 16 2500 333.2 345.9 28.6 UCC3580DTR-2 SOIC D 16 2500 333.2 345.9 28.
IMPORTANT NOTICE Texas Instruments Incorporated and its subsidiaries (TI) reserve the right to make corrections, enhancements, improvements and other changes to its semiconductor products and services per JESD46, latest issue, and to discontinue any product or service per JESD48, latest issue. Buyers should obtain the latest relevant information before placing orders and should verify that such information is current and complete.