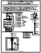
Assembly & Installation Instructions CAUTION: Read instructions carefully and turn electricity off at main circuit breaker panel before beginning installation. WARNING If any Special Control Devices are used with this Fixture, Follow the Instructions Carefully to assure full compliance with N.E.C. requirements. If there are any questions, contact a Qualified Electrical Contractor.