Application Guide
Manuals
Brands
WFCO Manuals
Electronics
Black 55 Amps Power Center Converter Charger
5
6
7
8
9
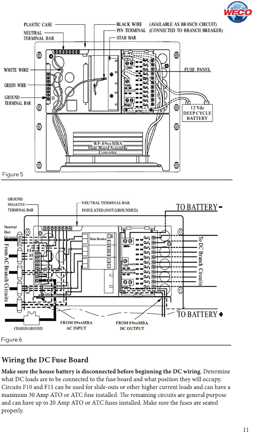
10
11
12
13
14
1
...
...
9
10
11
12
13
...
14